Funkce "Bright", přepínání pentoda/trioda a jiné - poraďte..
-
jimihendrix
- Příspěvky: 11
- Registrován: 7.05.2013 12:42
Funkce "Bright", přepínání pentoda/trioda a jiné - poraďte..
Zdravím, potřebuji poradit s dvěmi zapojeními (nejlépe od Stenlyho) - první je funkce bright - v Lampárně od vlacha jsem objevil ve schématu tuto funkci zapojenou v katodě elektronky za korekcema a myslím, že u Tebe (nevzpomínám si přesně) sem to zas viděl na konci korekcí u Volume pot - co použít ? a za druhé pentoda/trioda. Vyhledával jsem na gůglu, ale má angličtina je trošku v horším stavu a anglické stránky mi krom různých schémat nepřináší moc informací - spíš mě zajímá jen, jestli není potřeba k tomu jinej výstupák (Mám 20w dvojčin. ultralin A.třídu). Díky za odpovědi 
Naposledy upravil(a) jimihendrix dne 9.05.2013 11:13, celkem upraveno 1 x.
Re: Funkce "Bright" a přepínání pentoda/trioda
Dobrý den, pokud Ti nebude vadit, že neodpovídá St.Anley, tak bright capacitor má za úkol kompenzovat nižší citlivost ucha k vysokým kmitočtům při nízkých hlasitostech. Bývá umístěn na potenciometru hlasitosti mezi živým koncem a běžcem, hodnoty jsou většinou ve stovkách pF podle odporu potenciometru. Tento kondík se používá nejen v zesilovačích, ale i přímo v kytarách u potenciometru hlasitosti. Ke druhému dotazu: pentodu můžeš provozovat jako triodu tak, že stínící mřížku (g2) spojíš přes odpor 100Ω s anodou a hradící mřížku (g3) se spojí s katodou pokud již není tento spoj uvnitř elektronky. Výstupní transformátor zůstává stejný. Doufám, že to stačí k pochopení, jinak je o tom na netu napsáno hodně, pravda většinou v angličtině, ale google umí i "překládat" 
S opravami jsem skončil, žádné další zakázky už nepřijímám. Když budete mít jakýkoliv smysluplný technický dotaz týkající se elektronek, zesilovačů a "krabiček", klidně mě kontaktujte e-mailem: z.hronek@protonmail.com Když budu znát odpověď, budu mít čas a chuť, rád Vám odpovím. Děkuji.
-
jimihendrix
- Příspěvky: 11
- Registrován: 7.05.2013 12:42
Re: Funkce "Bright" a přepínání pentoda/trioda
Hele díky, našel jsem něco na netu už dávno, jen spíš sem tam nenašel to co jsem potřeboval. Až se k tomu dostanu, tak hodím nějaký obrázky, na schválení
Díky za radu
-
jimihendrix
- Příspěvky: 11
- Registrován: 7.05.2013 12:42
Re: Funkce "Bright" a přepínání pentoda/trioda
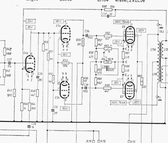
Ještě jedna věc, co mě malinko mate, dělám vše pokusně a do mého výtvoru chci použít vše, co se dá snad do kytarového zesu užít (krom pružinového reverbu apod.) - chtěl bych užít, resp. zapojit pot "PRESENCE" - co sem pochopil, tak má být zapojen na ZV ovšem našel jsem spoustu rad a schémat, někdy u invertoru někdy na samotné ZV ( u RC článku ) - tak bych prosil o nějaké rady ještě ohledně toho - kam zapojit pot (jakou hodnotu) a k tomu i příslušný kondík (poprosím také o hodnotu) - příp. co bych měl vypustit (přílohou schéma powerampu
)
Dále pokud někoho napadá jakákoliv serepetička (třeba jako zmiňovanej bright), na změnu charakteru, něco, na co přišel, nebo má odzkoušeno tak prosím sem - budu vděčnej za cokoliv
Dále pokud někoho napadá jakákoliv serepetička (třeba jako zmiňovanej bright), na změnu charakteru, něco, na co přišel, nebo má odzkoušeno tak prosím sem - budu vděčnej za cokoliv
Re: Funkce "Bright", přepínání pentoda/trioda a jiné - poraď
Zdravím, prosté "naroubování" obvodu presence jak je použit v kytarových zesilovačích je v případě AZK 201 zkomplikováno tím, že je tam fázový invertor využit i pro odbrumovač. Přidáním potenciometru "presence" by došlo k narušení funkce odbrumovače. Fázový invertor by bylo nutné zřejmě totálně "překopat" např. podle: http://www.aikenamps.com/GlobalNegativeFeedback.htm a brumu se zbavit nějak jinak např. žhavením předzesilovacích lamp stejnosměrným napětím.
S opravami jsem skončil, žádné další zakázky už nepřijímám. Když budete mít jakýkoliv smysluplný technický dotaz týkající se elektronek, zesilovačů a "krabiček", klidně mě kontaktujte e-mailem: z.hronek@protonmail.com Když budu znát odpověď, budu mít čas a chuť, rád Vám odpovím. Děkuji.
-
jimihendrix
- Příspěvky: 11
- Registrován: 7.05.2013 12:42
Re: Funkce "Bright", přepínání pentoda/trioda a jiné - poraď
Jo díky, v tom případě to asi nebudu řešit, to AZKčko mám jen na zkoušku, chci si na něm zkusit výměnu výstupáku, a později to i použít na nějakou stavbu (konec a lampy na vyzkoušení) - tak se právě chci v téhle serepetičkové problematice malinko orientovat, abych později měl šanci laborovat s nějakými zkušenostmi
Díky moc - zkusím tu Pen/tri a bright a napíšu, kdyby něco. Kdyby tě náhodou napadla eště nějaká taká blbůstka, písni, můžu to zkusit zabudovat